desember 20, 2025, 15:09:30 pm *
Velkommen, Gjest. Vennligst logg inn eller registrer deg.
Har du ikke mottatt e-post for aktivering ?

Logg inn med brukernavn, passord og innloggingstid
 
   Hovedside   Hjelp Søk Logg inn Registrer  
Sider: [1] 2
  Skriv ut  
Skrevet av Emne: Hjelp til å finne feil med bensinvarmer (bensinpumpe og sensor)  (Lest 12726 ganger)
FooZ
Supermedlem
*****
Innlegg: 1397
Bosted: Fauske


Candy Styled Delicious Bubblelicious


Vis profil
« på: juni 19, 2015, 15:50:14 pm »

Heisann, jeg får ikke varme i bensinvarmeren, og lurer på om feilen ligger i pumpa,
eller om det kan være sensoren som styrer pumpa (via viften) ?

Er det en enkel måte jeg kan finne ut om det er sensoren?
Pumpa er vel bare å koble opp til strøm og koble av/på strømmen for å se om den får pumpet bensin?



* bn2_pump.jpg (18.3 KB, 800x404 - vist 259 ganger.)
Loggført

Bubblelicious & Bubba, getting their filth on Glad
JFP
Supermedlem
*****
Innlegg: 967
Bosted: Bærum



Vis profil
« Svar #1 på: juni 20, 2015, 07:57:28 am »

Du skal høre tikk-tikk-tikk-tikk-tikk når pumpen går.
Et problem kan også være bensinledingen fra pumpen til brenneren. Den må være tynn (1 mm?) ellers klarer ikke pumpen å løfte bensinen opp.
Loggført
FooZ
Supermedlem
*****
Innlegg: 1397
Bosted: Fauske


Candy Styled Delicious Bubblelicious


Vis profil
« Svar #2 på: juni 20, 2015, 10:58:59 am »

Aha, jeg skal bytte bensinledningen da, for den er nok nermere 3-4mm innvendig diameter.
Jeg skal høre om jeg hører tikkelyden, så komme jeg tilbake her.
Loggført

Bubblelicious & Bubba, getting their filth on Glad
SveinT
Supermedlem
*****
Innlegg: 1962
Bosted: Vennesla


Agder VW Klubb


Vis profil
« Svar #3 på: juni 20, 2015, 18:48:54 pm »

Og så skal den monteres under tank og helle svakt oppover.


* 00001BN1.jpg (44.82 KB, 800x392 - vist 258 ganger.)
Loggført

Jeg har ikke for mange biler, bare for lite plass.
Hilsen Svein Terje 91647950
JFP
Supermedlem
*****
Innlegg: 967
Bosted: Bærum



Vis profil
« Svar #4 på: juni 21, 2015, 20:37:26 pm »

http://www.vwnorge.no/index.php/topic,38960.0.html

Slangen skal være 1.5 mm, jeg fikk den fra Eberspacher på nettet den gangen.

JF
Loggført
FooZ
Supermedlem
*****
Innlegg: 1397
Bosted: Fauske


Candy Styled Delicious Bubblelicious


Vis profil
« Svar #5 på: juni 21, 2015, 21:53:27 pm »

Takk for hjelpen folkens, igjen, VWnorge ruuuuler!
Jeg kommer med oppdateringer underveis  Glad
Loggført

Bubblelicious & Bubba, getting their filth on Glad
Jens-Ole aka 'Dansken'
Telehiv Jumpers
Supermedlem
*****
Innlegg: 4244
Bosted: Tønsberg



Vis profil
« Svar #6 på: juni 22, 2015, 23:05:02 pm »

Findes der en ordentlig "how to" og måske mere interessant med dele som membran og glødeplugg "where to"  Glad
Loggført

"Cal-look is kind of the punk-rock of the VW world"
FooZ
Supermedlem
*****
Innlegg: 1397
Bosted: Fauske


Candy Styled Delicious Bubblelicious


Vis profil
« Svar #7 på: juni 28, 2015, 16:37:12 pm »

Nå har jeg fått testet den igjen, og det kommer tikkelyd fra lumpa når jeg kobler den direkte til batteri,
men når jeg kobler opp hele bensinvarmeren, er det ikkeno tikking i pumpa.
Kan det være noe med sensoren som må repareres/byttes?
Loggført

Bubblelicious & Bubba, getting their filth on Glad
Ivar
Supermedlem
*****
Innlegg: 911
Bosted: Ask i Norhordaland


Samler seg opp......


Vis profil
« Svar #8 på: juni 29, 2015, 07:34:09 am »

Hei, Usikker på kva 'sensor' du snakker om. Men for å begynne i ein ende, så er dette eit enkelt diagram å forholde seg til.

* CircutDiagram BN4.jpg (122.33 KB. 800x582 - vist 257 ganger.)

Du skriv ikkje om vifta går, eller om coilen får straum?
Foreslår følgande step;
- er det straum inn på 2 på rekkeklamma?
- då skal det også vera straum på B på det blanke releet som ligg under varmaren
  Om ikkje, sjekk 'Safety Switch' og resetknappen på dette.
- klikker det i det blanke releet når A får straum?
- då skal vifta gå, coilen skal få straum, det skal gå straum gjennom flammevakten (kan ha eira kontakter inni) og det skal gå straum gjennom tamperaturregularoren. Her kan microswitchen fuske etter mange års stillstand.
- så skal pumpa gå, samtidig som det skal klikke i solenoiden på trykk-/mengderegulatoren

Lukke til :-)

« Siste redigering: juni 29, 2015, 07:43:05 am av Ivar » Loggført

1975 T2 Sika  - Arbeidshest      |o * o|


“Never argue with stupid people, they will drag you down to their level and then beat you with their experience.”
FooZ
Supermedlem
*****
Innlegg: 1397
Bosted: Fauske


Candy Styled Delicious Bubblelicious


Vis profil
« Svar #9 på: juni 29, 2015, 20:56:19 pm »

Huhu, takker, alt ser ut til å virke, meeen, jeg skal ta fram PC`en og se over svaret ditt når jeg er hjemme.
Sensor, da tenker jeg den funksjonen som gjør at vifta styrer takten på bensinpumpa.  Gliser
Loggført

Bubblelicious & Bubba, getting their filth on Glad
JFP
Supermedlem
*****
Innlegg: 967
Bosted: Bærum



Vis profil
« Svar #10 på: juni 29, 2015, 22:23:54 pm »

En vanlig feil 1: Glødepluggen. IKKE test denne med 12V, da brenner du den opp, den skal bare ha 4,5V. Men du kan kjøre eberen. La den gå en stund og kjenn på toppen av pluggen med fingeren. Er toppen av pluggen varm er det en god indikasjon på at den er ok

En vanlig feil 2: Får ikke bensin. Ta av bensinslangen og start opp, det skal piple bensin ut av slangen (små mengder, dryppping). Er det tørt har du funnet en feil, men kanskje ikke: Pumpen skal først fylle opp slangen, så et par startsekvenser kan være nødvendig

En vanlig feil 3: Spenning. Eber BN2 går ikke på vanlig batterispenning. Motoren må gå for at den skal fyre opp.

En vanlig feil 4: Dårlige kontakter. Med over 40 år gamle kabelsko er det lett for at kontaktene blir slappe. Eberen er ekstremt følsom for spenning. Et tips er å skifte alle kabelsko - investere i skikkelig krympetang og "proffe" kontakter, den har du glede av i lang tid til andre ting også.
Loggført
Ivar
Supermedlem
*****
Innlegg: 911
Bosted: Ask i Norhordaland


Samler seg opp......


Vis profil
« Svar #11 på: juli 01, 2015, 08:22:43 am »

Huhu, takker, alt ser ut til å virke, meeen, jeg skal ta fram PC`en og se over svaret ditt når jeg er hjemme.
Sensor, da tenker jeg den funksjonen som gjør at vifta styrer takten på bensinpumpa.  Gliser
Knasten i vifta styrer ikkje pumpa! Vifta har ein 'stift' som gir signal til coilen og kondensatoren. Akkurat som i ein fordelar.
Tikkinga i pumpa er fordi det er ei trykkstyrt membranpumpe, med ein vippebrytar inni. Denne vippebrytaren kan hende treng litt 5-56 og eit drag med 800 slipepapir på kontaktflatene. Om desse eirar, så får du ingen tikk. Det er fullt mulig å montera ei anna 'moderne' pumpe. Du må då justera trykkregulatoren deretter. Det er ein eigen prosedyre.

Bensinpumpa (og trykkregulatoren) får straum frå J på det blanke releet under, via no 4 på rekkeklemma, vidare gjennom overopphetingsvernet og temperaturreguleringa
Loggført

1975 T2 Sika  - Arbeidshest      |o * o|


“Never argue with stupid people, they will drag you down to their level and then beat you with their experience.”
FooZ
Supermedlem
*****
Innlegg: 1397
Bosted: Fauske


Candy Styled Delicious Bubblelicious


Vis profil
« Svar #12 på: juli 01, 2015, 17:04:35 pm »

Jeg burde kansje legge ut noen bilder så vi vet hvilken bensinvarmer/pumpe vi diskuterer  Gliser
Mener dette er en BN2, har ute en liten blogg om restaureringen av den.



* PIC_1017x.jpg (48.66 KB, 800x326 - vist 237 ganger.)

* PIC_0720.jpg (59.72 KB, 800x600 - vist 248 ganger.)

* PIC_0725x.jpg (72.94 KB, 750x389 - vist 250 ganger.)
Loggført

Bubblelicious & Bubba, getting their filth on Glad
FooZ
Supermedlem
*****
Innlegg: 1397
Bosted: Fauske


Candy Styled Delicious Bubblelicious


Vis profil
« Svar #13 på: juli 02, 2015, 18:29:23 pm »

En vanlig feil 1: Glødepluggen. IKKE test denne med 12V, da brenner du den opp, den skal bare ha 4,5V. Men du kan kjøre eberen. La den gå en stund og kjenn på toppen av pluggen med fingeren. Er toppen av pluggen varm er det en god indikasjon på at den er ok

En vanlig feil 2: Får ikke bensin. Ta av bensinslangen og start opp, det skal piple bensin ut av slangen (små mengder, dryppping). Er det tørt har du funnet en feil, men kanskje ikke: Pumpen skal først fylle opp slangen, så et par startsekvenser kan være nødvendig

En vanlig feil 3: Spenning. Eber BN2 går ikke på vanlig batterispenning. Motoren må gå for at den skal fyre opp.

En vanlig feil 4: Dårlige kontakter. Med over 40 år gamle kabelsko er det lett for at kontaktene blir slappe. Eberen er ekstremt følsom for spenning. Et tips er å skifte alle kabelsko - investere i skikkelig krympetang og "proffe" kontakter, den har du glede av i lang tid til andre ting også.


1 Glødpluggen funker fint-

2 Bensin: Det renner bensin ned gjennom filteret og til pumpen,
   men pumpen starter ikke, så der stopper bensinen-

3 Spenning: Den starter, og pluggen gløder når den er koblet direkte til bilbatteriet, med vanlig av/på bryter.
   Det blir også lunk på lufta, men ingen action i pumpa.

4: Dårlige kontakter: Bensinvarmeren har jeg nylig overhalt, og alt av ledninger er i god stand,
    Jeg tror kansje jeg kan forsøke å justere åpningen på stiften i "fordeleren"

    - Vet du hvilken bladtykkelse jeg må bruke da?

    - Bensinpumpa virker når jeg prøver den direkte på batteriet, så det er neppe der feilen ligger.


Takker for hjelpen så langt folkens, jeg er ikke så glad i å jobbe med det elektriske på bilen,
men om jeg lærer litt mer her, går det nok fortere.

Jeg skal starte å legge nytt ledningsnett i bilen,
det gamle ble tatt ut under restaurering,
så nå har jeg bug-me 9 videoen klar, og koblings-skjemaet som fulgte med ledningsnettet "grøss"  Øyerulling
Loggført

Bubblelicious & Bubba, getting their filth on Glad
JFP
Supermedlem
*****
Innlegg: 967
Bosted: Bærum



Vis profil
« Svar #14 på: juli 02, 2015, 20:06:57 pm »


1 Glødpluggen funker fint-

2 Bensin: Det renner bensin ned gjennom filteret og til pumpen,
   men pumpen starter ikke, så der stopper bensinen-

3 Spenning: Den starter, og pluggen gløder når den er koblet direkte til bilbatteriet, med vanlig av/på bryter.
   Det blir også lunk på lufta, men ingen action i pumpa.

4: Dårlige kontakter: Bensinvarmeren har jeg nylig overhalt, og alt av ledninger er i god stand,
    Jeg tror kansje jeg kan forsøke å justere åpningen på stiften i "fordeleren"

    - Vet du hvilken bladtykkelse jeg må bruke da?

    - Bensinpumpa virker når jeg prøver den direkte på batteriet, så det er neppe der feilen ligger.


Takker for hjelpen så langt folkens, jeg er ikke så glad i å jobbe med det elektriske på bilen,
men om jeg lærer litt mer her, går det nok fortere.

Jeg skal starte å legge nytt ledningsnett i bilen,
det gamle ble tatt ut under restaurering,
så nå har jeg bug-me 9 videoen klar, og koblings-skjemaet som fulgte med ledningsnettet "grøss"  Øyerulling

1. OK, det er bra

2. Det skal den (tikk/tikk/tikk/tikk). Så der har du en feilkilde. Det er en føler i viften som gir en puls til pumpen.

3. Spenning: Nå har jo ikke du bensin på pluggen så da får du jo ikke tester det andre. Det at viften går når du starter den forteller deg at viften går når du starter den, egentlig ikke noe mer. Du trenger veldig god spenning for å få den til å tenne. Min BN2 starter greit, men ikke uten at motoren går. Det at det er lunk på luften er nok glødepluggen eller andre ting. Eberen gir 2000W fast og du er ikke i tvil når den starter.

4. Jeg ville jaget etter nr 2, du må uansett få bensin opp. "Fordeleren" vet jeg ikke noe om, har ikke lest noen steder at den skal justeres. Kontaktene dine ser fine ut ja, men jeg ville jobbet med dem, dra dem frem og tilbake så du er sikker på at det ikke er spenningstap noen sted. BN2 er veldig ømfindtlig for feil spenning. Vær oppmerksom på at det sitter ledninger på undersiden inni der, og hele greien må plukkes ned for å komme til dem. Min ble det liv i etter at jeg skiftet kabelsko rund baut.

Når du får bensinen til å virke er det lurt å teste den i en "benk" - med alle slanger koblet til. Rikrig luftblanding er avhengig av at det er riktig motstand på luften inn og ut.
Loggført
Ivar
Supermedlem
*****
Innlegg: 911
Bosted: Ask i Norhordaland


Samler seg opp......


Vis profil
« Svar #15 på: juli 03, 2015, 09:02:59 am »

Beklager om eg har forvirra litt. Har tatt utgongspunkt i BN4.
BN2 er jo litt annleis.
Etter det eg finn på nettet, så er det ikkje 'stift' på vifta på BN2?!? Er du sikker på at du har dette? I så fall er det to ledningar inn på vifta, + jord.
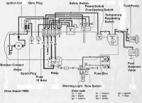
Ut frå bildet ditt, ser det ut som om det er dette skjemaet som stemmer med din Eber?

* BN2 Wiring.jpg (64.03 KB. 800x567 - vist 225 ganger.)

Kan du sjekke det? Så er det lettare å feilsøke

Pos No.13, Safety Switch er aktivert av ei bimetallfjør og nokon kontaktpunkt. Desse kontaktane kan også eira. Med forsiktigheit kan glassloket demonterast.
Denne har også ein liten reset knapp på utsida. Om du køyrer varmaren i ca 3min, utan at den tenner, slår denne bimetallfjøra ut, (pga glødestiften). Den kobler kun ut glødinga, så vifta går fortsatt.
Fann bilde av forskjellige typar;

* Safety Switch.jpg (28.97 KB. 640x396 - vist 219 ganger.)

Har du tilsvarande?

Loggført

1975 T2 Sika  - Arbeidshest      |o * o|


“Never argue with stupid people, they will drag you down to their level and then beat you with their experience.”
FooZ
Supermedlem
*****
Innlegg: 1397
Bosted: Fauske


Candy Styled Delicious Bubblelicious


Vis profil
« Svar #16 på: juli 03, 2015, 15:45:58 pm »

Beklager om eg har forvirra litt. Har tatt utgongspunkt i BN4.
BN2 er jo litt annleis.
Etter det eg finn på nettet, så er det ikkje 'stift' på vifta på BN2?!? Er du sikker på at du har dette? I så fall er det to ledningar inn på vifta, + jord.
Ut frå bildet ditt, ser det ut som om det er dette skjemaet som stemmer med din Eber?
[ Vedlegg ]
Kan du sjekke det? Så er det lettare å feilsøke

Pos No.13, Safety Switch er aktivert av ei bimetallfjør og nokon kontaktpunkt. Desse kontaktane kan også eira. Med forsiktigheit kan glassloket demonterast.
Denne har også ein liten reset knapp på utsida. Om du køyrer varmaren i ca 3min, utan at den tenner, slår denne bimetallfjøra ut, (pga glødestiften). Den kobler kun ut glødinga, så vifta går fortsatt.
Fann bilde av forskjellige typar;
[ Vedlegg ]
Har du tilsvarande?

Se de ja! Supert, det er en av de plastboksene med reset-knapp du har avbildet jeg har.
Jeg skal ta en tur i garasjen, så skriver jeg mer etterpå.  Glad
Loggført

Bubblelicious & Bubba, getting their filth on Glad
FooZ
Supermedlem
*****
Innlegg: 1397
Bosted: Fauske


Candy Styled Delicious Bubblelicious


Vis profil
« Svar #17 på: juli 04, 2015, 18:02:43 pm »

Litt flere bilder av BN2 varmeren:


* DSCN7329.jpg (59.79 KB, 800x471 - vist 224 ganger.)

* DSCN7330.jpg (46.25 KB, 800x393 - vist 232 ganger.)

* DSCN7331.jpg (64.19 KB, 574x600 - vist 241 ganger.)

* DSCN7332.jpg (60.38 KB, 800x432 - vist 246 ganger.)
Loggført

Bubblelicious & Bubba, getting their filth on Glad
FooZ
Supermedlem
*****
Innlegg: 1397
Bosted: Fauske


Candy Styled Delicious Bubblelicious


Vis profil
« Svar #18 på: juli 04, 2015, 18:07:10 pm »

Jeg lurer på om jeg kan justere denne med følerblad (om jeg vet hvor stor åpningen skal være)
for evt å få liv i pumpa? Jeg regner med den styrer pumpe-takten,
på samme måte som en fordeler bestemmer takten pluggene skal "gnistes"  Øyerulling Øyerulling


* DSCN7331b.jpg (66.44 KB, 574x600 - vist 222 ganger.)
Loggført

Bubblelicious & Bubba, getting their filth on Glad
kissa
Medlem
***
Innlegg: 182
Bosted: Bergen


Vis profil WWW

« Svar #19 på: juli 04, 2015, 19:21:16 pm »

For Bn4 men mye god info her

http://www.thesamba.com/vw/forum/viewtopic.php?t=614419&highlight=bn4

Kristian
Loggført
FooZ
Supermedlem
*****
Innlegg: 1397
Bosted: Fauske


Candy Styled Delicious Bubblelicious


Vis profil
« Svar #20 på: juli 21, 2015, 13:15:49 pm »

Oppdatering:

Nå har jeg montert en RC tank (til store rC biler som går på vanlig 95 blyfri)
Problemet er fremdeles at pumpa ikke går, og som sagt så fungerer pumpa når den er koblet direkte til batteri.

Jeg prøvde å justere denne mens bensinvarmeren var slått på, (se bildet)
og den slo ut på to forskjellige hastigheter på vifta. Kan den ha noe å si på at pumpa ikke starter?


* DSCN7331b.jpg (66.44 KB. 574x600 - vist 209 ganger.)

* DSCN7331b.jpg (66.44 KB. 574x600 - vist 209 ganger.)


Skal pumpa starte med en gang man slår på varmeren,
eller slår den seg på etter at det har nådd en viss temperatur inni varmeren?

Hvor finner jeg evt føleren som skal sende signaler til pumpa?
Og hvilke kabler burde jeg sjekke?

Kan det evt være at det er dårlig kontakt på jording en plass?


Loggført

Bubblelicious & Bubba, getting their filth on Glad
FooZ
Supermedlem
*****
Innlegg: 1397
Bosted: Fauske


Candy Styled Delicious Bubblelicious


Vis profil
« Svar #21 på: juli 21, 2015, 13:35:22 pm »

Beklager om eg har forvirra litt. Har tatt utgongspunkt i BN4.
BN2 er jo litt annleis.
Etter det eg finn på nettet, så er det ikkje 'stift' på vifta på BN2?!? Er du sikker på at du har dette? I så fall er det to ledningar inn på vifta, + jord.
Ut frå bildet ditt, ser det ut som om det er dette skjemaet som stemmer med din Eber?
[ Vedlegg ]
Kan du sjekke det? Så er det lettare å feilsøke

Pos No.13, Safety Switch er aktivert av ei bimetallfjør og nokon kontaktpunkt. Desse kontaktane kan også eira. Med forsiktigheit kan glassloket demonterast.
Denne har også ein liten reset knapp på utsida. Om du køyrer varmaren i ca 3min, utan at den tenner, slår denne bimetallfjøra ut, (pga glødestiften). Den kobler kun ut glødinga, så vifta går fortsatt.
Fann bilde av forskjellige typar;
[ Vedlegg ]
Har du tilsvarande?

Det ser rett ut, det er 3, som du kan se på bildet, (Rød Svart Brun)



* 6b.jpg (35.06 KB. 476x366 - vist 229 ganger.)



Den gule kommer tilbake ut igjen,
de er koblet til denne, føleren..?


* 1.jpg (59.15 KB. 600x450 - vist 210 ganger.)


Jeg legger ved to andre detalj-bilder:

Leninger ut fra varmeren:


* BN2 kobling.jpg (43.77 KB. 800x459 - vist 220 ganger.)


Føleren, den ser ut til å være i god stand,
og bensinvarmeren slår seg av etter å ha stått på en stund..?


* PIC_0853b.jpg (68.71 KB. 760x600 - vist 223 ganger.)

Loggført

Bubblelicious & Bubba, getting their filth on Glad
JFP
Supermedlem
*****
Innlegg: 967
Bosted: Bærum



Vis profil
« Svar #22 på: juli 21, 2015, 20:56:58 pm »


Skal pumpa starte med en gang man slår på varmeren,
eller slår den seg på etter at det har nådd en viss temperatur inni varmeren?

Kan det evt være at det er dårlig kontakt på jording en plass?


Med en gang du trekker ut startknappen begynner viften å gå og pumpen å tikke. Du må få den "tikkingen" til å funke, det er en pulspumpe. (Er ikke helt sikker på hvor sensoren sitter, men den teller omdreininger på viften).

Dårlig jording og kontakt? Absolutt! Som nevnt tidligere er apparatet veldig følsomt for strøm og det må være god kontakt alle steder.
Loggført
FooZ
Supermedlem
*****
Innlegg: 1397
Bosted: Fauske


Candy Styled Delicious Bubblelicious


Vis profil
« Svar #23 på: juli 21, 2015, 21:18:25 pm »


Skal pumpa starte med en gang man slår på varmeren,
eller slår den seg på etter at det har nådd en viss temperatur inni varmeren?

Kan det evt være at det er dårlig kontakt på jording en plass?


Med en gang du trekker ut startknappen begynner viften å gå og pumpen å tikke. Du må få den "tikkingen" til å funke, det er en pulspumpe. (Er ikke helt sikker på hvor sensoren sitter, men den teller omdreininger på viften).

Dårlig jording og kontakt? Absolutt! Som nevnt tidligere er apparatet veldig følsomt for strøm og det må være god kontakt alle steder.

Takker, jeg har kjøpt en haug nye kabelsko idag, så da lbir det vel å demontere bensinvarmeren,
sjekke alt av kontakter, bruke litt kontaktspray, og bytte kabelskoene hele veien rundt  Gliser

Satser på at det blir funk da, om ikke må jeg vel nesten titte litt inni vifte-mekanismen,
den hadde jeg bare ute av bensinvarmer-huset,
jeg åpnet den ikke og sjekket hva som var inni, så kansje det ligger n sensor eller no sånt der som trenger litt overhaling.

"Skål" folkens, nå skal det mekkes og drekkes i sola  Gliser
Loggført

Bubblelicious & Bubba, getting their filth on Glad
KimSan
Medlem
***
Innlegg: 202
Bosted: Asker


Vis profil

« Svar #24 på: juli 21, 2015, 21:19:28 pm »

Hei,

Det sitter en stift i viften som gir puls til bensinpumpen. Jeg hadde også en pumpe som ikke startet på min BN2, og det var stiften som viste seg å være problemet. Siden du har demontert alt, er den jo lett tilgjengelig.

Jeg startet en tråd på thesamba når jeg tok min. Er noen linker og slikt der:

http://www.thesamba.com/vw/forum/viewtopic.php?t=531614&highlight=

Ellers måtte jeg også bestille ny glødeplugg på min, da den jeg hadde var blitt sliten (de blir gradevis dårligere), og startet som oftest først på andre eller tredje forsøk (mellom 2-5 min). Med ny glødeplugg og gode kontakter starter i det minste min uten motor i gang på 45 sek.

Mvh
Kim
Loggført

1300 67-modell Boble: http://www.vwnorge.no/index.php/topic,10938.0.html
1600 TL 73-modell Fastback
FooZ
Supermedlem
*****
Innlegg: 1397
Bosted: Fauske


Candy Styled Delicious Bubblelicious


Vis profil
« Svar #25 på: juli 21, 2015, 21:25:35 pm »

Hei,

Det sitter en stift i viften som gir puls til bensinpumpen. Jeg hadde også en pumpe som ikke startet på min BN2, og det var stiften som viste seg å være problemet. Siden du har demontert alt, er den jo lett tilgjengelig.

Jeg startet en tråd på thesamba når jeg tok min. Er noen linker og slikt der:

http://www.thesamba.com/vw/forum/viewtopic.php?t=531614&highlight=

Ellers måtte jeg også bestille ny glødeplugg på min, da den jeg hadde var blitt sliten (de blir gradevis dårligere), og startet som oftest først på andre eller tredje forsøk (mellom 2-5 min). Med ny glødeplugg og gode kontakter starter i det minste min uten motor i gang på 45 sek.

Mvh
Kim

Supert, takker, jeg skal sjekke om problemet ligger i stiften.
Den er nok montert igjen, men demonterer den fort,
og da kan jeg evt ta litt flere monterings-bilder til monterings-bloggen min  Gliser
Loggført

Bubblelicious & Bubba, getting their filth on Glad
JFP
Supermedlem
*****
Innlegg: 967
Bosted: Bærum



Vis profil
« Svar #26 på: juli 21, 2015, 21:46:36 pm »

Her har du verkstedshåndboken for BN2:

http://we.tl/hFJfWw3q9Q

Lastes ned fra wetransfer.com ved å klikke på linken. Den er på 14 Mb, litt dårlig scanning, og tilgjengelig i en uke fra nå.

NB! Koblingsskjemaet og instruksene gjelder BN2 med integrert bensinpumpe. Dvs at "tikkepumpen" som du har ikke er omtalt. Jeg har desverre ikke skjema for den, men det er jo mye annet nyttig stoff her.



Loggført
FooZ
Supermedlem
*****
Innlegg: 1397
Bosted: Fauske


Candy Styled Delicious Bubblelicious


Vis profil
« Svar #27 på: juli 21, 2015, 22:24:12 pm »

Noen bilder under demontring,
her har det kommet en del rust på noen av kontaktene inni plast-boksen,
og den lange stål-pinne tingen er også litt preget.

Skal pusse dette ned og spraye på kontaktbeskyttelse.
Ser det ellers ok ut for de som har litt peiling?  Glad



* DSCN7394a.jpg (68.46 KB, 800x429 - vist 225 ganger.)

* DSCN7393a.jpg (73.5 KB, 800x568 - vist 241 ganger.)
Loggført

Bubblelicious & Bubba, getting their filth on Glad
FooZ
Supermedlem
*****
Innlegg: 1397
Bosted: Fauske


Candy Styled Delicious Bubblelicious


Vis profil
« Svar #28 på: juli 22, 2015, 13:51:26 pm »

Jeg driver med småfiks på delene til bensinvarmeren,
og om den er følsom får spenningstap, tror jeg det er der problemet kan ligge.
Noen av kontaktene var veldig rustne,
og når jeg renset kontaktene inni plastboksen,
løsnet den ene kabelskoen (se pil på bildet)
så da må jeg nok forsøke å lodde den igjen.


* DSCN7398b.jpg (68.96 KB. 800x569 - vist 222 ganger.)


Er det noen som kan fortelle hva dette er?
Kontaktene på den var også ganske rustne,
men jeg har pusset de nå, så jeg tror de vil funke fint uten bytte av kabler/sko.


* DSCN7400b.jpg (59.02 KB. 771x600 - vist 204 ganger.)


« Siste redigering: juli 22, 2015, 14:04:39 pm av FooZ » Loggført

Bubblelicious & Bubba, getting their filth on Glad
FooZ
Supermedlem
*****
Innlegg: 1397
Bosted: Fauske


Candy Styled Delicious Bubblelicious


Vis profil
« Svar #29 på: juli 22, 2015, 17:46:18 pm »

Jeg har fått av den orange plastvifta, men får ikke selve motoren ut av huset,
og det er den svarte vifta som holder den fast.


* DSCN7396b.jpg (51.04 KB. 600x600 - vist 211 ganger.)


Disse merkene på den svarte vifta, kan de ha noe å gjøre med pumpa?


* DSCN7399b.jpg (48.17 KB. 534x600 - vist 239 ganger.)

Loggført

Bubblelicious & Bubba, getting their filth on Glad
Sider: [1] 2
  Skriv ut  
 
Gå til:  

Bygget på MySQL Bygget på PHP Powered by SMF 1.1.20 | SMF © 2006-2008, Simple Machines XHTML 1.0 godkjent! CSS godkjent!